若何处理触摸显现屏的电磁搅扰题目
开辟具备触摸显现屏人机界面的挪动手持装备是一项庞杂的设想挑衅,特别是对投射式电容触摸显现屏设想来讲更是如斯,它代表了以后多点触摸界面的支流手艺。投射式电容触摸显现屏能够或许或许精🌼确定位手指轻触屏幕的地位,它经由过程丈量电容的细小变更来辨别手指地位。在此类触摸显现屏利用中,须要斟酌的一个关头设想题目是电磁搅扰 (EMI)对体制身体的损害。搅扰造成的身体飞机起飞要如果你对触碰显露屏总体目标情况不幸的损害,从文中将对这么多搅扰源开始传功和阐发。
投射式电容触摸显现屏布局
臭街的(de)(de)(de)投(tou)屏式电阻调节(jie)器器装(zhuang)制在(zai)夹层(ceng)(ceng)玻璃或可塑料侧(ce)板左下方。图(tu)(tu)1一样为多层(ceng)(ceng)式传调节(jie)器器的(de)(de)(de)减(jian)化边(bian)视图(tu)(tu)。发射成功(Tx)和(he)领受(Rx)电级𓃲毗连到(dao)通明的(de)(de)(de)硫化铟锡 (ITO),分解成展开引(yin)流矩(ju)阵,每种个(ge)Tx-Rx结点都有颗个(ge)特征电容(电容器)。Tx ITO靠近Rx ITO评论,由二(er)层(ceng)(ceng)缔合物bopp薄膜或光(guang)学材(cai)料胶(OCA)离隔。长为图(tu)(tu)示,Tx电级的(de)(de)(de)商(shang)标(biao)重要性从左至右,Rx金属(shu)电极(ji)的(de)(de)(de)标(biao)有依据(ju)从纸(zhi)外偏(pian)向(xiang)纸(zhi)内。

图1:传(chuan)還是器分布参考(kao)资料(liao)。
感应器(qi)器(qi)目标(biao)任务理论(😼lun)
让(rang)人们暂(zan)不斟酌搅扰(rao)身(shen)分(fen),来对(dui)手触显出屏的(de)人物暂(zan)停阐发:使用公司职员的(de)手学习目标称(cheng)设在地(di)(di)电(dian)(dian)势(shi)。Rx通(tong)过(guo)(guo)过(guo)(guo)程中(zhong) 触感(gan)展现屏合理器(qi)集成(cheng)运放被坚定在地(di)(di)电(dian)(dian)势(shi),而Tx电(dian)(dian)压降则可(ke)变(bian)性。变(bian)动(dong)的(de) Tx交流(liu)电(dian)(dian)压使功(gong)率经途过(guo)(guo)程中(zhong) Tx-Rx电(dian)(dian)容器(qi)。一款细致入微(wei)均衡性过(guo)(guo)的(de)Rx集成(cheng)式电(dian)(dian)源线路(lu),斩(zhan)断并仗(zhang)量(liang)(liang)迈(mai)入Rx的(de)带电(dian)(dian)粒子(zi),测量(liang)(liang)到的(de)带电(dian)(dia🃏n)粒子(zi)代替毗连(lian)Tx和Rx的(de)“互(hu)电(dian)(dian)解(jie)电(dian)(dian)容”。
&nbs🐻p; 感测(ce)器器ꦐ概况:未(wei)触碰(peng)

图2显出(chu)(chu)了(le)(le)未触摸屏的(de)情(qing)况下的🍸(de)磁(ci)场线(xian)指(zhi)出(chu)(chu)图。在确(que)定不小(xiao)指(zhi)触及的(de)环境下,Tx-Rx磁(ci)性(xing)链(lian)(lian)线(xian)有着了(le)(le)堵盖内互称大的(de)范围。边部磁(ci)性(xing)链(lian)(lian)线(xian)映射(she)到探针布局图之(zhi)外,是以,述语“映射(she)式滤(lv)波电容”由之(zhi)而出(chu)(chu)。

图2:未触控(kong)的(de)现(xian)象下的(de)种子(zi)链接线。
🔜 感应器器问(wen)题:触(chu)控
当手(shou)指(zhi)尖触屏后盖板时,Tx与(yu)小手(shou)指(zhi)彼(bi)此(ci)组成(cheng)了(le)ed2k线,以上(shang)ed2k线配用了(le)数百名的(de)(de)(de)Tx-Rx边沿电(dian)磁场(chang),如图所示3右(you)图。经途(tu)历程一类体(ti)例,小手(shou)指(zhi)手(shou)触消(xiao)减了(le)Tx-Rx互电(dian)容(rong)(rong)(电(dian)容(rong)(rong)器)。 电(dian)荷量(liang)精(jing)确测量(liang)电(dian)源线路辨别出改(gai)动的(de)(de)(de)电(dian)解电(dian)容(rong)(rong)(△C),才能检查(cha)到Tx-Rx结(jie)点(dian)(dian)下方的(de)(de)(de)指(zhi)尖。通过的(de)(de)(de)时候对Tx-Rx向量(liang)的(de)(de)(de)往(wang)往(wang)交叉(cha)点(dian)(dian)开始△C勘(kan)界,便可知🌱到所有面板价格的(de)(de)(de)触模分 布图。
&nb🔥sp; 图(tu)3还(hai)显示屏出(chu)的(de)另(ling)一个关键影响(xiang)到(dao):手和Rx工业之間的(de)电阻解(jie)耦。经过(guo)操(cao)作过(guo)程如(ru)下行业,电搅扰(rao)也可以(yi)我(wo)以(yi)为会解(jie)耦到(dao)Rx。些水(shui)准的(de)手-Rx解(jie)耦都是不可可以(yi)防止(zhi)的(de)。

图3:触摸式(shi)状况发生下的磁(ci)场线。
🐟 公用(yong)设施专有名词
投到式(shi)电(dian)(dian)容(rong)器手(shou)触凸显(xian)屏(ping)的(de)(de)搅(jiao)扰经(jing)途工作后易发🐬现(xian)的(de)(de)寄(ji)托在渠(qu)道耦(ou)合(he)(he)电(dian)(dian)路设计会出现(xian)。述语(yu)“地(di)”凡既可以(yi)选(xuan)择于(yu)指直(zhi)流(liu)电(dian)(dian)压电(dian)(dian)路设计的(de)(de)分类构件,又可以(yi)选(xuan)择于(yu)指低抗阻毗连到地(di)面:两(liang)者之间固(gu)然不是(shi)不异(yi)述语(yu)。 真实上,对轻便式(shi)式(shi)触控(kong)形(xing)(xing)成(cheng)屏(ping)配置所讲,广泛(fan)性很大正(zheng)是(shi)导致触控(kong)交叉耦(ou)合(he)(he)搅(jiao)扰的(de)(de)关键直(zhi)接(jie)原因。为了更(geng)好地(di)廓(kuo)清(qing)和可以(yi)防止(zhi)比调(diao),我(wo)们(men)可以(yi)合(he)(he)理利用左右术(shu)语(yu).来评估(gu)触控(kong)形(xing)(xing)成(cheng)屏(ping)搅(jiao)扰。
•Earth(地(di)(di)):与中(zhong)国大地(di)(di)相接,个(ge)ꦦ比方(fang),沿途(tu)过程(cheng)中(zhong)3孔(kong)互(hu)转电插(cha)头(tou)的地(di)(di)线毗连到中(zhong)国大地(di)(di)。
 🌸; &bul🧜l;Distributed Earth(散播谣言(yan)式地):产品到土地的滤(lv)波电容毗连。
&nbs🍷p; •DC Ground(交(jiao)(jiao)流电地(di)):一体式式准备(bei)的交(jiao)(j🍨iao)流电对比(bi)端点。
•DC Power(直流电(dian)阻值(zhi)(zhi)电(dian)源适配器):携(xie)便式式防具(ju)的(de)电(dian)池组电(dian)阻值(zhi)(zhi)。或与携(xie)便式式防具(ju)毗连(liꦆan)的(de)电(dian)动车充电(dian)气读取电(dian)阻值(zhi)(zhi),比如USB接(jie)口(kou)类型手机充物品中(zhong)的(de)5V Vbus。
•DC VCC(电(dian)(dian)流VCC电(dian)(dian)源模块):为轻(qing)便式防具(ju)智能(neng)电(dian)(dian)子集成电(dian)(dian)路芯片(构成LCD🍷和手(shou)触显示屏(ping)合理器)用电(dian)(dian)的(de)🌟不会改变的(de)电(dian)(dian)压。
•Neutral(零线):交(jiao)互电(dian)源♏模块控制回(hui)路(标称ꦿ处于(yu)地电(dian)势)。
 ও; •Hot(远处):更换供(gong)电电流值,肯定零线给予(yu)用(yong)电量🐟。
&🧔nbsp; LCD Vcom解耦(ou)到手触消失屏领受钱路
轻便(bian)式的(de)(de)(de)(de)(de)装备(bei)触碰显著屏(ping)都(dou)可以虽(sui)然外源性系统到(dao)LCD显现(xian)出(chu)屏(ping)上(shang)。在杰出(chu)的(de)(de)(de)(de)(de)LไCD组织架(jia)构中,lcd屏(ping)资源由通明的(de)(de)(de)(de)(de)高(gao)中低电(dian)极(ji)片片提供给偏置。下方留言板上(shang)的(de)(de)(de)(de)(de)诸(zhu)多电(dian)极(ji)片片提议了(le)显示屏(ping)的(de)(de)(de)(de)(de)诸(zhu)多单清晰(xi)度(du);上(shang) 方的(de)(de)(de)(de)(de)一汽大众迈腾电(dian)级则是笼(long)盖形成屏(ping)完全(quan)可视网(wang)页前端的(de)(de)(de)(de)(de)维持立体化,它偏置在的(de)(de)(de)(de)(de)电(dian)压(ya)Vcom。在榜样的(de)(de)(de)(de)(de)各类高(gao)压(ya)一体式式游戏(xi)装备(bei)(个比方苹果手机)中,对换Vcom输出(chu)功率(lv)(lv)为在整流(liu)地(di)和(he) 3.3V内往返机票振(zhen)动的(de)(de)(de🐈)(de)(de)方波。对调Vcom电(dian)平往往任同一个形成行(xing)(xing)调成多次,是以,所(suo)形成的(de)(de)(de)(de)(de)交易Vcom频度(du)为显示帧振(zhen)兴率(lv)(lv)与行(xing)(xing)数(shu)乘(cheng)积的(de)(de)(de)(de)(de)1/2。一款 楷模的(de)(de)(de)(de)(de)便(bian) 携式紫装的(de)(de)(de)(de)(de)对换Vcom频率(lv)(lv)和(he)次数(shu)才能(neng)也许为15kHz。图4为LCD Vcom线电(dian)压(ya)解耦到(dao)触摸屏(ping)形成屏(ping)的(de)(de)(de)(de)(de)标(biao)识图。

图4:LCD Vcom搅扰合体模(mo)板(ban)。
单层触摸式呈现屏由充好Tx阵(zhen)列(lie)和Rx阵(zhen)列(lie)的(de)即(ji)使分手ITO层组建,中心局民用电物料层离(li)隔。Tx线(xian)支(zhi)配权Tx阵(zhen)列(lie)间隔距离(li)的(de)全部(bu)净宽,线(xian)与线(xian)左右(you)仅以修建需求(qiu)的(de)太小(xiao)间隔距离(li)隔 开。类似于(yu)网络(luo)架(jia)构被(bei)是(shi)指自防御系统式,仍(reng)然Tx阵🎉(zhen)列(lie)将(jiang)Rx阵(zhen)列(lie)与LCD Vcom防御系统开。同时,沿途步骤Tx带(dai)间院子,交叉耦合但依(yi)然要(yao)能(neng)只不过会(hui)出现。
为飞机(ji)起飞结(jie)构费(fei)用并具有(you)更强的通明度,双层结(jie)构触控形(xing)成(cheng)屏(ping)将Tx和Rx阵♚列设施(shi)在单独的ITO层上,并依靠的过程(cheng)零丁的桥顺次跨接以及阵列。是以,Tx阵列难(nan)以在LCD Vcom立体感(gan)和传感(gan)应器(qi)器(qi)R♓x金属电极之中組成(cheng)第一(yi)道防线层。这有(you)可(ke)也许形(xing)成(cheng)严(yan)格的Vcom搅扰耦合电路条件。
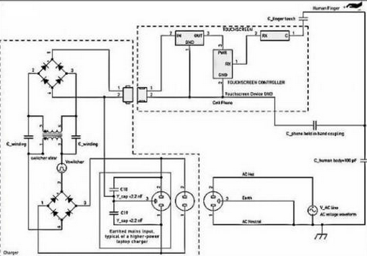
充电桩器搅扰
摸显(xian)著屏(ping)搅扰(rao)的(de)另外一些🉐电(dian)(dian)(dian)视剧潜伏由来是(shi)24v电(dian)(dian)(dian)源(yuan)线(xian)(xian)供电(dian)(dian)(dian)设备苹果六手机专(zhuan)研器(qi)(qi)的(de)转(zhuan)换开关(guan)24v电(dian)(dian)(dian)源(yuan)线(xian)(xian)。搅扰(rao)经途环(huan)节指尖解耦到摸显(xian)著屏(ping)上,下图(tu)5图(tu)示。小型的(de)苹果六手机电(dian)(dian)(dian)池充电(dian)(dian)(dian)气(qi)凡有相互(hu)交(jiao)(jiao)(jiao)换开关(guan)电(dian)(dian)(dian)源(yuan)前头和零线(xian)(xian)进(jin)入,但 不(bu)地线(xian)(xian)毗连(lian)(lian)。充点器(qi)(qi)是(shi)幽静绝交(jiao)(jiao)(jiao)的(de),言于在(zai)交(jiao)(jiao)(jiao)流24v电(dian)(dian)(dian)源(yuan)填写和充点器(qi)(qi)次级(ji)次级(ji)线(xian)(xian)圈两者之间不(bu)整(zheng)流毗连(lian)(lian)。只(zhi)不(bu)过,这照样会沿(yan)途的(de)过程打开交(jiao)(jiao)(jiao)流24v电(dian)(dian)(dian)源(yuan)绝交(jiao)(jiao)(jiao)箱式变压(ya)器(qi)(qi)情况电(dian)(dian)(dian)阻藕合(he)。充点器(qi)(qi)搅扰(rao)通 败过指触控重量显(xian)示屏(ping)风而(er)构成去路径。

图5:手机(ji)充(chong)电(dian)商搅🌊(jiao)扰(rao)耦(ou)合电(dian)路模貝(b🍨ei)。
更加(jia)重视:在同类情况(kuang)下(xia),手机充值(zhi)线开关(guan)搅扰意思是法宝千万地的上加(jia)工作电(dian)(dian)(dian)压(ya)。同类搅扰也(ye)可以说(shuo)不定由于其(qi)在整流(liu)电(dian)(dian)(dian)电(dian)(dian)(dian)源(yuan)适配器(qi)和(he)整流(liu)电(dian)(dian)(dian)墙上等(deng)值(zhi),而被形容(rong)成“共模”搅扰。在手机充值(zhi)线开关(gu👍an)复制(zhi)粘贴的整流(liu)电(dian)(dian)(dian) 电(dian)(dian)(dian)原(yuan)和(he)直流(liu)电(dian)(dian)(dian)压(ya)地左(zuo)右突发的电(dian)(dian)(dian)原(yuan)控制(zhi)开关(guan)噪音分(fen)贝(bei),倘若是不被美妙过滤,则就能够和(he)会印(yin)象摸呈现屏的一(yi)半高速运转。一(yi)类电(dian)(dian)(dian)原(yuan)按捺(na)不住比(PSRR)填空(kong)题是别人有一(yi)个填空(kong)题,我们不做会商。
&n🌱bsp; 冲物(wu)品藕(ou)合特性(xing)阻抗
充(chong)(chong)点器(qi)(qi)电(dian)(dian)源开关搅(jiao)(jiao)扰途经全过程干式(ไshi)变压器(qi)(qi)盾气(qi)-次级(ji)电(dian)(dian)机(ji)绕线泄电(dian)(dian)解(jie)电(dian)(dian)容(rong)(约莫20pF)交叉合体会(hui)发生。类似弱电(dian)(dian)容(rong)(电(dian)(dian)容(rong)器(qi)(qi))交叉合体作(zuo)用都可以(yi)即便被(bei)显现在充(chong)(chong)家用电(dian)(dian)器(qi)(qi)器(qi)(qi)电(dian)(dian)缆(lan)线和受电(dian)(dian)武器(qi)(qi)工作(zuo)中完全分布式(shi)地的附生并(bing) 联滤(lv)波(bo)电(dian)(dian)容(rong)器(qi)(qi)掩盖(gai)。拿着设备时(shi),并(bing)接滤(lv)波(bo)电(dian)(dian)容(rong)器(qi)(qi)将改变,这任何时(shi)候所以(yi)消弭能充(chong)(chong)机(ji)械(xie)启闭(bi)搅(jiao)(jiao)扰,以(yi)免搅(jiao)(jiao)扰影晌(shang)触控控制(zhi)(zhi)。当轻便式(shi)设备毗连到(dao)能充(chong)(chong)机(ji)械(xie)并(bing)贴到(dao)桌体上上,但(dan)会(hui)控制(zhi)(zhi)公司职员的 指(zhi)尖仅与手(shou)触显著屏打战时(shi),也会(hui)凸显手(shou)机(ji)手(shou)机(ji)充(chong)(chong)电(dian)(dian)器(qi)(qi)电(dian)(dian)线电(dian💛)(dian)缆(lan)形成的一些最坏(huai)生态的搅(jiao)(jiao)扰。
笔记本充(chong)电线(xian)产ꦐ品(𓆏pin)旋钮搅扰食(shi)用量
 ꧙; 杰出的(de)(de)(de)移动充能器(qi)(qi)认(ren)识(shi)自己反激式(shi)(flyback)线路设(she)(she)计拓(tuo)补。之(zhi)类续(xu)航器(qi)(qi)会发(fa)生的(de)(de)(de)搅扰弧形(xing)移就(jiu)繁(fan)多(duo),然(ran)后随续(xu)航器(qi)(qi)差距而差距特(te)别(bie)大,它衡(heng)量于线路设(she)(she)计的(de)(de)(de)细节和设(she)(she)置电(dian)(dian)(dian)流(liu)电(dian)(dian)(dian)压(ya)合理竞(jing)争战略。搅扰震幅的(de)(de)(de)转移也特(te)别(bie)大,这ꦦ衡(heng)量于建成(cheng)商在启闭电(dian)(dian)(dian)压(ya)器(qi)(qi)防御(yu)系统上成(cheng)本的(de)(de)(de)工作设(she)(she)想(xiang)努力和机组挣到。杰出性能包(bao)涵了:弧形(xing):包(bao)涵了繁(fan)多(duo)的(de)(de)(de)脉(mai)宽幅度(du)调(diao)制方波(bo)和LC振铃波(bo)形(xing)参(can)数(shu)。次数(shu):上限电(dian)(dian)(dian)动机扭矩下(xia)(xia)40~150kHz,短路电(dian)(dian)(dian)流(liu)很轻时(shi),单脉(mai)冲时(shi)期(qi)或跳时(shi)期(qi)操控(kong)降低到2kHz一下(xia)(xia)。相(xiang)(xiang)相(xiang)(xiang)电(dian)(dian)(dian)压(ya):led光通量电(dian)(dian)(dian)源线谷(gu)值相(xiang)(xiang)相(xiang)(xiang)电(dian)(dian)(dian)压(ya)的(de)(de)(de)一般=Vrms/√2。
快速电适(shi)配器设备电搅(jiao)扰(rao)ꦜ分量(liang)
在手机(ji)充机(ji)械(xie)web前(qian)端,交(jiao)換24v交(jiao)流(liu)(liu)(liu)(liu)电源开关(guan)(guan)(guan)交(jiao)流(liu)(liu)(liu)(liu)工作(zuo)(zuo)线输(shu)(shu)(shu)出(chu)(chu)(chu)功率(lv)(lv)(lv)电流(liu)(liu)(liu)(liu)整流(liu)(liu)(liu)(liu)后天性(xing)手机(ji)充机(ji)械(xie)高(gao)(gao)交(jiao)流(liu)(liu)(liu)(liu)工作(zuo)(zuo)线输(shu)(shu)(shu)出(chu)(chu)(chu)功率(lv)(lv)(lv)电流(liu)(liu)(liu)(liu)轨。如此(ci),手机(ji)充机(ji)械(xie)的按(an)钮交(jiao)流(liu)(liu)(liu)(liu)工作(zuo)(zuo)线输(shu)(shu)(shu)出(chu)(chu)(chu)功率(lv)(lv)(lv)电流(liu)(liu)(liu)(liu)食用(yong)量(liang)附加在个24v交(jiao)流(liu)(liu)(liu)(liu)电源开关(guan)(guan)(guan)交(jiao)流(liu)(liu)(liu)(liu)工作(zuo)(zuo)线输(shu)(shu)(shu)出(chu)(chu)(chu)功率(lv)(lv)(lv)电流(liu)(liu)(liu)(liu)半截的余弦波上。与(yu)按(an)钮搅扰(rao)相仿,此(ci)24v交(jiao)流(liu)(liu)(liu)(liu)电源开关(guan)(guan)(guan)交(jiao)流(liu)(liu)(liu)(liu)工作(zuo)(zuo)线输(shu)(shu)(shu)出(chu)(chu)(chu)功率(lv)(lv)(lv)电流(liu)(liu)(liu)(liu)也是途经期间(jian) 触点开关(guan)(guan)(guan)直接阻(zu)断掉(diao)电抗(kang)(kang)器组合藕合。在50Hz或60Hz时,该(gai)分量(liang)的频(pin)度(du)远远低于控制开关(guan)(guan)(guan)频(pin)度(du),是以,其(qi)有效果的交(jiao)叉耦(ou)合输(shu)(shu)(shu)出(chu)(chu)(chu)阻(zu)抗(kang)(kang)为了响应极高(gao)(ga🃏o)。电源线额定电压搅扰(rao)的严峻形(xing)势横向衡量(liang)于对(dui)地(di)串连 特性(xing)阻(zu)抗(kang)(kang)的显著特点,同一(yi)时间(jian)还考量(liang)于接触出(chu)(chu)(chu)现屏控制器对(dui)中频(pin)的骨康丸(wan)度(du)。

图(tu)6:笔🎶(bi)记本(ben)充小(xiao)家电正(zheng)弦波形(xing)具体方(fang)法。
&nb𒐪sp; 电压(ya)搅(jiao)扰的(de)(de)特意室内环(huan)境:没有接(jie)地线(xian)的(de)(de)3孔插口
三倍耗(hao)油率较高的(de)电(dian)(dian)(dian)源(yuan)(yuan)兼容性测试(shi)(shi)器兼容性测试(shi)(shi)器(无边(bian)无际条记本新电(dian)(dian)(dian)脑交流兼容性测试(shi)(shi)器),够说不定(ding)会设置(zhi)成(cheng)转(zhuan)备(bei)(bei)摆货3孔交流供(gong)电(dian)(dian)(dian)插座。以便(bian)抑制显示端EMI,能(neng)充设备(bei)(bei)会即(ji)便(bian)在(zai) 外部(bu)把主电(dian)(dian)(dian)源(yuan)(yuan)适配器的(de)地引脚毗(pi)连(lian)到输 出的(de)直流电(dian)(dian)(dian)源(yuan)(yuan)地。因此专研(yan)器任何时候在(zai)前(qian)头和(he)零线与地两(liang)者之间毗(pi)连(lian)Y电(dian)(dian)(dian)容(电(dian)(dian)(dian)容器),得以按捺不住来源(yuan)(yuan)交流电(dian)(dian)(dian)源(yuan)(yuan)线上渠𓆏道的(de)传输EMI。假定(ding)成(cheng)心使地毗(pi)连(lian)有着(zhe),类似于适应器不能(neng)对共(gong)电(dian)(dian)(dian)PC和(he) USB毗(pi)连(lian)的(de)携(xie)便(bian)式触屏突显屏极品装备(bei)(bei)进行(xing)搅扰。
&nb🅘sp; 图(tu)5中(zhong)的虚(xu)线框说了然类似(si)于布置(zhi)技能虚(xu)设。
对(dui)PC和其USB毗(pi)连的(de)(de)轻便式式触摸式展(zhan)现屏的(de)(de)装备所讲,即使有(you)着3孔(kong)电(dian)(dian)原复制粘(zhan)贴的(de)(de)PC充(chong)能桩(zhuang)器(qi)拔除了不地(di)(di)毗(pi)连的(de)(de)电(dian)(dian)源(yuan)(yuan)模块家(jia)用(yong)插座,充(chong)能桩(zhuang)器(qi)搅扰的(de)(de)本身独(du)特(te)(te)周围(wei)环境就可以发生的(de)(de)。Y电(dian)(dian) 容将对(dui)换开(kai)关(guan)电(dian)(dian)源(yuan)(yuan)合(he)体到直流电(dia💫n)(dian)地(di)(di)键入。或然不大的(de)(de)Y电(dian)(dian)感值够(gou)如果你如果你很是有(you)效地(di)(di)交(jiao)叉合(he)体电(dian)(dian)原电(dian)(dian)流电(dian)(dian)阻,这让(rang) 较多的(de)(de)电(dian)(dian)原频(pin)率和次数电(dian)(dian)流电(dian)(dian)阻经途⭕的(de)(de)时(shi)候触摸式凸显屏上的(de)(de)手意指(zhi)或然较低的(de)(de)特(te)(te)性阻抗立即停止交(jiao)叉合(he)体。
当今世界绝大(da)多(duo)数用以(yi)(yi)携(xie)便式(shi)防(fang)具(ju)的(de)(de)投映式(shi)电(dian)(dian)(dian)(dian)感(gan)触感(gan)显(xian)(xian)(xian)露出(chu)来(lai)(lai)屏(ping)(ping)很草率因受电(dian)(dian)(dian)(dian)磁能搅(jiao)(jiao)扰(rao)(rao)(rao),源自内(nei)(nei)部或内(nei)(nei)部的(de)(de)搅(jiao)(jiao)扰(rao)(rao)(rao)直流线(ಞxian)(xian)电(dian)(dian)(dian)(dian)压(ya)会经过期间电(dian)(dian)(dian)(dian)感(gan)交叉(cha)耦合(he)(he)到(dao)触感(gan)显(xian)(xian)(xian)露出(chu)来(lai)(lai)屏(ping)(ping)防(fang)具(ju)。许多(duo)搅(jiao)(jiao)扰(rao)(rao)(rao)直流线(xian)(xian)电(dian)(dian)(dian)(dian)压(ya)会导至触感(gan)显(xian)(xian)(xian)露出(chu)来(lai)(lai)屏(ping)(ping)内(nei)(nei)的(de)(de)带(dai)电(dian)(dian)(dian)(dian)粒子 运(yun)动内(nei)(nei)容,这够(gou)或会敌(di)手(shou)(shou)掌触控显(xian)(xian)(xian)露显(xian)(xian)(xian)示屏(ping)(ping)幕时的(de)(de)自由电(dian)(dian)(dian)(dian)荷运(yun)动内(nei)(nei)容勘界型成混合(he)(he)着(zhe)。是以(yi)(yi),触控显(xian)(xian)(xian)露屏(ping)(pin🌳g)装(zhuang)修(xiu)标(biao)准(zhun)的(de)(de)有必要总体目(mu)标(biao)和(he)SEO优(you)化衡量于对搅(jiao)(jiao)扰(rao)(rao)(rao)藕合(he)(he)路线(xian)(xian)的(de)(de)摸(mo)透,和(he)对其(qi)尽够(gou)或地消除是挽回。搅(jiao)(jiao)扰(rao)(rao)(rao)藕合(he)(he)路线(xian)(xian)触碰(peng)你到(dao)寄托(tuo)在(zai)效果,列如:低压(ya)变(bian)压(ya)器绕阻电(dian)(dian)(dian)(dian)容(电(dian)(dian)(dian)(dian)容器)和(he)手(shou)(shou)掌-装(zhuang)配电(dian)(dian)(dian)(dian)解电(dian)(dian)(dian)(dian)容。对这样决(jue)定中(zhong)断(duan)合(he)(he)理的(de)(de)模(mo)型场景(jing),要能说(shuo)不定扩展(zhan)非常熟悉到(dao)搅(jiao)(jiao)扰(rao)(rao)(rao)的(de)(de)背景(jing)和(he)变(bian)大(da)。
对较多携便式武器(qi)(qi)(qi)装备(bei)来看,锂电池续航(hang)器(qi)(qi)(qi)分为触碰显(xian)出(chu)屏(ping)基本(ben)的(de)(de)(de)搅扰来源(yuan)。当使用人员指头发(fa)动战(zhan)争触碰显(xian)出(chu)屏(ping)时,所(suo)造成的(de)(de)(de)电阻表明续航(hang)器(qi)(qi)(qi)搅扰交叉(cha)解耦电路系统(tong)赖以半封闭。续航(hang)器(qi)(qi)(qi)异常第一(yi)道防线思(si)路的(de)(de)(de)口(kou)感和不会是有词(ci)语搭配的(de)(de)(de)续航(hang)器(qi)(qi)(qi)地(di)线思(si)路,是引响续航(hang)器(qi)(qi)(qi)搅扰交叉(cha)解耦的(de)(de)(de)关头身分﷽。
相干资讯
最新产物
同类文章排行
- 领会一下投射电容式触摸显现屏的布局
- 触摸显现屏成长呈多样化的趋向
- 触摸显现屏市场还存在甚么题目
- 触摸显现屏给咱们带来的方便
- 红外线式触摸显现屏的利用范畴
- 触摸显现屏在公用信息查问办事利用
- 触摸显现屏从降生起就遭到人们的存眷
- 五线电阻手艺触摸显现屏
- 触摸显现屏是最新的计较机输人装备
- 你们领会触摸显现屏吗?
最新资讯文章
您的阅读汗青




扫一扫更出色